新闻动态

  • KWZK热导式气体分析仪说明使用介绍

    工作原理及组成: 热导式气体分析仪的应用范围很广,除通常用来分析氢气、氨气、二氧化碳、二氧化硫和低浓度可燃性气体含量外,还可作为色谱分析仪中的检测器用以分析其他成分。

    2022-04-19 KWZK完美网页版登录入口

  • 液压控制技术在旋回破碎机中的应用知识(KWZK完美网页版登录入口自控)

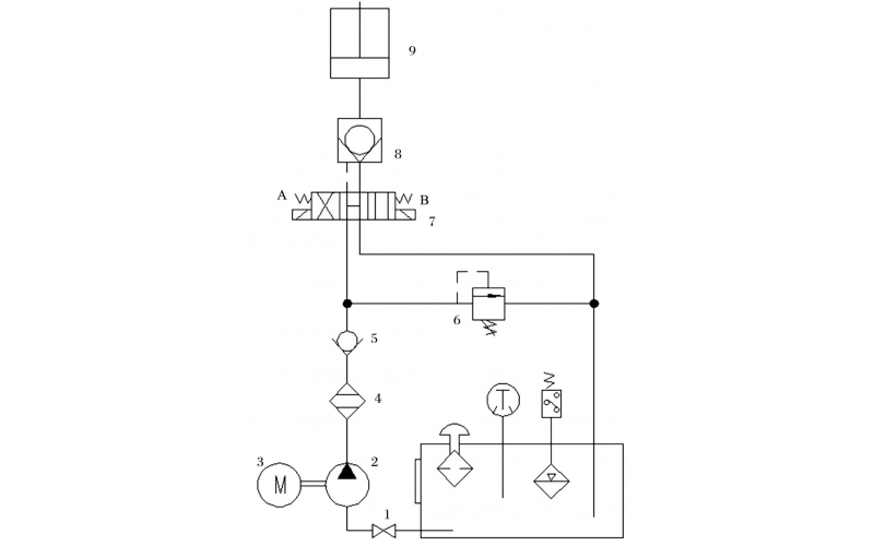
    旋回破碎机经常会出现过铁超载等工况,造成主轴、动锥剧烈运动。针对上述情况,应用液压泵控制主轴升降,应用液压平衡缸保护动锥,应用液压保护系统防止过铁损伤设备。液压控制技术在旋回破碎机上的应用证明,该技术具有响应速度快、容易实现过载保护等特点,降低了设备故障率,提高了设备作业率。

    2022-04-15 完美网页版登录入口

  • 调节完美网页版登录入口组态设置问题的故障维修知识

    故障现象描述: 工艺人员反映调节完美网页版登录入口SP设定值最高只能给到68,最低只能开到15,不能满足操作需求。

    2022-04-07 完美网页版登录入口

  • 机组振动探头故障分析知识

    故障现象描述: 开车期间,空分进口膨胀机组轴振动010VYT1409高高联锁停车;后查看历史趋势发现膨胀机组轴端振动010VXT1409、010VYT1409都出现无规律跳变,导致机组停车,分析现场环境,天气良好无雷雨现象;现场无焊接、设备启停作业;当时现场无巡检人,排除对讲机干扰可能。

    2022-04-05 完美网页版登录入口

  • ITCC系统检修维护知识规程汇总

    ITCC系统检修维护知识规程汇总

    2022-03-31 完美网页版登录入口

  • 空压机速关油压力低低联锁停车事故处理

    空压机速关油压力低低联锁停车事故处理一、故障类型:继电器故障误动作二、仪表类型:微型继电器三、厂家型号:24VDC四、故障现象:空分装置空压机组联锁跳车,经查机组ITCC控制系统中SOE记录的跳车原因为速关油油压低联锁跳车。报警动作内容是汽机主汽门全开信号丢失,同一时刻速关油压力开关70PSA502、70PSA503动作,触发汽机紧急停车联锁。五、故障原因分析及判断思路:在空压机组跳车后,仪表人员

    2022-03-30 完美网页版登录入口

  • DCS系统、PLC系统设备远程无法控制启停

    故障现象: 气化工艺人员通知,15D系列装置按计划停运检修,在停15K1502D时发现主控室操作停止按钮后,现场风机仍然正常运行,要求尽快查出无法停止原因。

    2022-03-29 完美网页版登录入口

  • 中控室给出信号完美网页版登录入口门不动作的故障维修

    气动调节完美网页版登录入口的工作原理: 气动调节完美网页版登录入口就是以压缩空气为动力源,借助于完美网页版登录入口门定位器、电磁完美网页版登录入口、保位完美网页版登录入口等附件去驱动完美网页版登录入口门,实现开关量或比例式调节,接收工业自动化控制系统的控制信号来完成调节管道介质的流量、压力、温度等各种工艺参数。气动调节完美网页版登录入口通常由气动执行机构和调节完美网页版登录入口连接安装调试组成,气动执行机构可分为单作用式和双作用式两种,单作用执行器内有复位弹簧,而双作用执行器内没有复位弹簧。其中单作用执行器,可在失去起源或突然故障时,自动归位到完美网页版登录入口门初始所设置的开启或关闭状态。

    2022-03-29 完美网页版登录入口

首页
产品
新闻
联系