工业监视器常见问题及维修方法
2022-03-21 完美网页版登录入口
KS-BJ系列温度变送器校准办法 本办法适用于本公司生产现场运行中、简单修理后的温度变送器的校准。
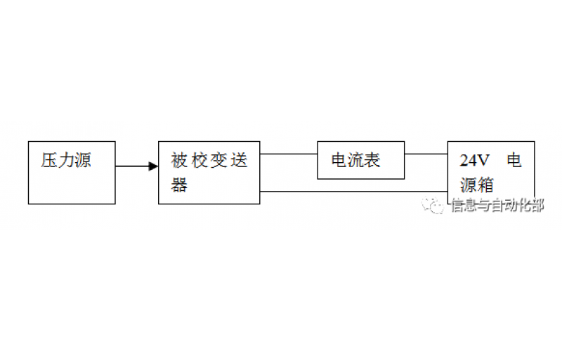
WAX-100系列压差变送器校准办法 本办法适用于本公司生产现场运行中、简单修理后及新购进的压差变送器的校准。
YTC完美网页版登录入口门定位器调试方法
2022-03-20 完美网页版登录入口
费希尔(FISHER)完美网页版登录入口门定位器调试方法
ABB完美网页版登录入口门定位器调试方法
2022-03-19 完美网页版登录入口
CCS系统强制和恢复操作步骤
CCS的基本操作